智能窗帘控制系统
邵海龙,梁嵇晖
(武夷学院 机电工学院,福建 武夷山 354300)
: 家用窗帘的智能控制系统主要由直流电机、HC06蓝牙模块和AT89C52单片机组成。该系统具备手动控制、蓝牙遥控和自动控制三种功能。硬件利用按键实现手动和自动模式的切换,选择HC06蓝牙模块接收控制命令,采用DTH11温湿度传感器和光敏电阻对室内环境进行自动检测,并根据检测结果控制直流电机动作,实现对室内窗帘的自动控制。该系统具有性价比高、运行稳定、抗干扰性强等优点,解决了传统窗帘控制手段单一、智能化低的缺点。
:智能窗帘;单片机;蓝牙通信;智能控制
:TP272文献标识码:ADOI: 10.19358/j.issn.1674-7720.2017.04.017
微电子技术和无线通信技术的不断进步,推动了家居智能化的发展。智能窗帘控制系统作为智能家居的重要组成部分,逐渐地走进了人们的生活,给人们提供了方便、舒适的生活环境。本文将传感器检测技术、单片机控制技术和蓝牙通信技术相结合,设计出一款能够根据当前环境温湿度、光照强度大小自动控制开关窗帘的控制系统。系统可在手动模式和自动模式进行任意切换,解决了传统窗帘控制手段单一的缺点,使设计更加人性化。为了进一步提高系统控制的灵活度,系统设计中采用HC06蓝牙模块,实现了本地控制端和蓝牙遥控设备之间的无线通信,满足了家用窗帘远程控制的需求[1]。
1系统总体结构设计
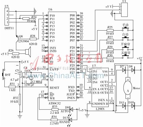
智能窗帘控制系统以AT89C52单片机为主控制芯片,硬件由电源模块、按键采集模块、温湿度采集模块、光强采集模块、AT89C52主控模块、LED显示模块、电机驱动模块、报警模块和通信模块组成。系统结构如图1所示。
2系统硬件电路设计
智能窗帘控制系统的硬件共由9部分组成,根据电路工作的特性,设计中将它们分为电源电路、采集控制电路和通信电路。
2.1电源电路设计
系统硬件中直流电机和电机驱动芯片需要使用直流12 V进行供电,其他硬件部分需要直流5 V供电。本设计供电电源选择直流24 V 5 A的蓄电池电池作为供电源。输入的24 V电压经过LM7812和LM7805转换出直流12 V和5 V输出,为系统硬件供电。电源电路如图2所示。
2.2采集控制电路设计
采集和控制电路由输入采集电路、主控单元电路、输出控制电路三部分组成。输入采集电路包括对环境温湿度、环境光照强度和输入按键信息的采集;主控单元设计包括单片机最小工作系统设计;输出控制部分包括对直流电机动作控制、蜂鸣器发生控制和LED输出指示灯的控制。采集和控制电路如图3所示。
(1)输入采集电路设计
输入采集电路有由温湿度采集电路、光强采集电路和按键采集电路三个部分组成。
①温湿度采集电路设计
温湿度采集选择DHT11温度传感器,传感器的输出接到单片机P1.0引脚上。单片机通过读取P1.0口输入数据,实现对环境温湿度的检测。
②光照强度采集电路设计
光强采集选择光敏电阻模块,采集的数据通过2脚接单片机P0.7引脚上。可用单片机内部A/D转换功能,实现对环境光照强度的检测。
③按键采集电路设计
设计四个按键分别代表“手动按键”、“自动按键”、“开窗帘按键”和“关窗帘按键”四种输入的控制命令。
(2)主控单元设计
主控单元由单片机、晶振电路和复位电路三部分组成;晶振电路由12 MHz晶振和2个30 pF电容组成。晶振电路的作用是给单片机提供工作的时序;复位电路由RST复位按键、电解电容C5、电阻R31和R32组成,复位信号的输出端接单片机的9脚。复位电路作用是给单片机提供一个复位信号,控制单片机回到上电状态,解决单片机上电的瞬间,由于供电电压的波动,可能导致单片机不能正常运行程序的问题。
(3)电机驱动电路设计
单片机通过P2.7引脚和L298N的ENA引脚相连,控制直流电机的工作使能信号,通过P2.5和P2.6引脚与L298N的IN1和IN2相连,通过P2.5引脚和P2.6引脚下发电机运动的控制命令。L298N的OU1和OUT2输出控制Motor1进行运动。D7~D10四个1N4148的保护二极管,防止电机断电后产生的感应电动势损坏电机。
2.3蓝牙通信电路设计
蓝牙通信电路由HC06蓝牙模块、MAX3232芯片及其辅助电路组成。MAX3232是电平转换芯片,用于单片机和蓝牙模块之间的电平匹配。单片机的P3.0和P3.1引脚与MAX3232电平转换芯片11和12引脚相连,利用单片机的内置串口接收HC-06发送的控制命令。蓝牙通信电路如图4所示。
3系统软件程序设计
3.1软件主流程设计
系统软件工作后,首先执行初始化程序,初始化程序中完成对单片机IO引脚的分配以及定时器和串口的初始化。初始化完成后程序进入一个while(1)无限循环体。在循环中顺序执行如下操作:
(1)初始化完成后执行按键扫描程序,判断出系统当前的工作状态。若为手动模式,则根据开关窗按键的按下状态,调用电机控制程序,控制电机动作;若为自动模式,则进入步骤(2)。
(2)首先调用通信程序,接收遥控端命令并进行处理,若接收命令为控制命令,则调用电机控制程序,控制电机动作。若为参数设置命令,则对接收参数保存,保存完成后,调用传感器检测程序,采集当前环境参数,并根据采集结果判断是否满足开关窗条件。若不满足则返回到步骤(1)。若满足开关窗条件调用电机控制程序,控制电机动作,执行步骤(3)。
(3)判断是否到达电机动作的定时时间到,若未到规定时间则继续执行电机控制程序。若规定时间已到,则控制蜂鸣器发出报警提示音后,返回步骤(1)。软件工作流程如图5所示。
3.2通信程序设计
在通信过程中,蓝牙遥控端发送下发控制命令,可以对环境参数调节点和窗帘的动作进行控制。下发的控制命令包括设置温湿度和光照强度的开关点值、开窗帘命令和关窗帘命令[2]。下面将对通信双方的通信协议进行介绍。
蓝牙遥控端和系统控制端的数据收发采用十六进制,帧开始为AA,命令字符为(01,02),其中01代表下发窗帘动作命令,02代表设置环境调节点值。数据由3个字节组成,在下发窗帘动作命令时,数据第一个字节若为01代表关窗帘命令,若为02代表光窗帘命令,其余两个字节数据默认输出00;在下发环境设置点命令时,1~3字节分别代表温度值、湿度值和光照强度值。CRC校验和用第6位表示。控制端接收环境设置点命令举例如表1所示。
4结论
该智能窗帘控制系统以单片机为主控,现场利用无线和智能传感器实现对窗帘的自动控制、手动控制和远程控制功能。从实际应用效果来看,该系统具有控制灵活、实用性强等优点,能够满足家居生活对窗帘的自动控制要求,具有一定的推广价值和市场应用前景。
参考文献
[1] 李强,田国栋.基于 DS18B20 的室内智能温度控制系统设计[J].电子设计工程,2012,20(3):34-36.
[2] 何康旭,张婧婧.基于单片机的智能窗帘控制系统设计与实现[J].现代计算机(专业版), 2012(24):75-78.
基于STM32智能窗帘系统设计 功能描述 1根据亮度开关窗帘 2
基于STM32智能窗帘系统设计。
这是一个用32单片机做的智能窗帘系统,可以看一下硬件。第一排有四个按键,这四个按键是用来设置系统时间,最后一个按键是用来手动开启或者关闭窗帘。我演示一下,这是开启,再按一下就是关闭。
这个是32最小系统,这边是蓝牙模块,这个是时钟模块。蓝牙模块也可以通过手机开启关闭窗帘。如果第一次连接需要输入一个配对密码是1234。进来之后可以看到右边显示已经连接,发送一个开,窗帘会打开。如果发送关,窗帘会关闭。这是蓝牙连接,这是蓝牙控制窗帘,同时Wifi也可以控制窗帘。
点击我的设备后点一下就是开,再点一下就是关。同时还有一个早上5点半开,晚上6点关。我演示一下,早上5点半可以点设置时间,再切换到5点半,把时间降低,5点30分,点击返回。这个系统时间就是5:30,刚跳到了31,门也已经打开了。
关闭是晚上18点,还是点设置按键,切换到这个时间,加到18,点击返回,窗帘关闭。还有个就是根据亮度开关窗帘,当前是58,用手机电头照一下,这个时间百分比来到了99%,窗帘开启。窗帘关是亮度低的时候窗帘关。
演示完毕,记得点赞关注。
相关问答
电动 窗帘 电路设计原理是怎样的_门窗[回答]电动窗帘的工作原理主要是依靠一个电机来实现窗帘在滑轨上滑动,而来回的功能实现靠的就是电机的正反转。它通过一个电机来带动窗帘延着轨道来回运...
自动窗帘 挡雨传感器使用主要内容:本系统包括窗帘的自动和手动控制部分。自动控制部分要求窗帘能够根据PLC单片机实现,设光照传感器和温湿度传感器,窗帘加微型电机和遥控驱动陈奕婷3...
我要做的是一个智能遥控 窗帘 原理框图 麻烦帮我看下对吗键盘模块即输入模块,应该与电源模块并列输入到单片机控制模块,因为键盘是人机交...1智能遥控窗帘,这是什么牌子的,怎样使用,的窗帘其中一个打不开了,其中一个打...
如何更好地将智能家居与室内空间设计相融合?感谢悟空的邀请!智能家居设计是以室内设计为平台,通过移动通信与网络技术的载体,结合室内空间设计的理念和策略,构建高效的室内设施与人们的日常事物的管理,...
智能共享早餐柜是怎么样的?[回答]方麦科技共享经济精典案例:共享智能碾米机、共享玩具柜、共享筋膜qiang、公共救援平台系统、共享投蓝训练机、共享停车位、智能窗帘、共享烘干衣机...
豆浆机上的电路板上的L,M?这个只是比较常见的接法,不代表所有的豆浆机都这样连接方法。电路板也叫控制板,大致有这么几类:家电物联网控制器、智能家居控制系统、RFID无线窗帘控制板、...
什么是智能共享共享童车柜?[回答]方麦科技共享经济精典案例:共享智能碾米机、共享玩具柜、共享筋膜qiang、公共救援平台系统、共享投蓝训练机、共享停车位、智能窗帘、共享烘干衣机...
新房装修,如何利用现在的科技弄一套智能家居?[回答]http://www.树莓派、arduino等等单独控制肯定没问题,最主要的是联动控制,成本很高的。线路要重新设计,普通电工做不了。可以自己组装,我想以后自...
智能家居门禁系统可以实现哪些功能_家具[回答]一、智能灯光控制实现对全宅灯光的智能管理,可以用遥控等多种智能控制方式实现对全宅灯光的遥控开关,调光,全开全关及“...
电动洗脚盆不工作6电动窗帘是怎样工作的电动窗帘是将采用一个电机来带支窗帘延着轨道来回运动,也可以说是通过一套机械装置来转动着百叶窗,并很好的控制电机的正反转来实现的。...
