智能窗帘控制系统
邵海龙,梁嵇晖
(武夷学院 机电工学院,福建 武夷山 354300)
: 家用窗帘的智能控制系统主要由直流电机、HC06蓝牙模块和AT89C52单片机组成。该系统具备手动控制、蓝牙遥控和自动控制三种功能。硬件利用按键实现手动和自动模式的切换,选择HC06蓝牙模块接收控制命令,采用DTH11温湿度传感器和光敏电阻对室内环境进行自动检测,并根据检测结果控制直流电机动作,实现对室内窗帘的自动控制。该系统具有性价比高、运行稳定、抗干扰性强等优点,解决了传统窗帘控制手段单一、智能化低的缺点。
:智能窗帘;单片机;蓝牙通信;智能控制
:TP272文献标识码:ADOI: 10.19358/j.issn.1674-7720.2017.04.017
微电子技术和无线通信技术的不断进步,推动了家居智能化的发展。智能窗帘控制系统作为智能家居的重要组成部分,逐渐地走进了人们的生活,给人们提供了方便、舒适的生活环境。本文将传感器检测技术、单片机控制技术和蓝牙通信技术相结合,设计出一款能够根据当前环境温湿度、光照强度大小自动控制开关窗帘的控制系统。系统可在手动模式和自动模式进行任意切换,解决了传统窗帘控制手段单一的缺点,使设计更加人性化。为了进一步提高系统控制的灵活度,系统设计中采用HC06蓝牙模块,实现了本地控制端和蓝牙遥控设备之间的无线通信,满足了家用窗帘远程控制的需求[1]。
1系统总体结构设计
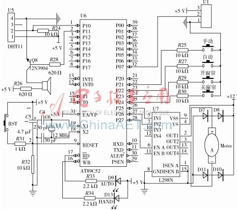
智能窗帘控制系统以AT89C52单片机为主控制芯片,硬件由电源模块、按键采集模块、温湿度采集模块、光强采集模块、AT89C52主控模块、LED显示模块、电机驱动模块、报警模块和通信模块组成。系统结构如图1所示。
2系统硬件电路设计
智能窗帘控制系统的硬件共由9部分组成,根据电路工作的特性,设计中将它们分为电源电路、采集控制电路和通信电路。
2.1电源电路设计
系统硬件中直流电机和电机驱动芯片需要使用直流12 V进行供电,其他硬件部分需要直流5 V供电。本设计供电电源选择直流24 V 5 A的蓄电池电池作为供电源。输入的24 V电压经过LM7812和LM7805转换出直流12 V和5 V输出,为系统硬件供电。电源电路如图2所示。
2.2采集控制电路设计
采集和控制电路由输入采集电路、主控单元电路、输出控制电路三部分组成。输入采集电路包括对环境温湿度、环境光照强度和输入按键信息的采集;主控单元设计包括单片机最小工作系统设计;输出控制部分包括对直流电机动作控制、蜂鸣器发生控制和LED输出指示灯的控制。采集和控制电路如图3所示。
(1)输入采集电路设计
输入采集电路有由温湿度采集电路、光强采集电路和按键采集电路三个部分组成。
①温湿度采集电路设计
温湿度采集选择DHT11温度传感器,传感器的输出接到单片机P1.0引脚上。单片机通过读取P1.0口输入数据,实现对环境温湿度的检测。
②光照强度采集电路设计
光强采集选择光敏电阻模块,采集的数据通过2脚接单片机P0.7引脚上。可用单片机内部A/D转换功能,实现对环境光照强度的检测。
③按键采集电路设计
设计四个按键分别代表“手动按键”、“自动按键”、“开窗帘按键”和“关窗帘按键”四种输入的控制命令。
(2)主控单元设计
主控单元由单片机、晶振电路和复位电路三部分组成;晶振电路由12 MHz晶振和2个30 pF电容组成。晶振电路的作用是给单片机提供工作的时序;复位电路由RST复位按键、电解电容C5、电阻R31和R32组成,复位信号的输出端接单片机的9脚。复位电路作用是给单片机提供一个复位信号,控制单片机回到上电状态,解决单片机上电的瞬间,由于供电电压的波动,可能导致单片机不能正常运行程序的问题。
(3)电机驱动电路设计
单片机通过P2.7引脚和L298N的ENA引脚相连,控制直流电机的工作使能信号,通过P2.5和P2.6引脚与L298N的IN1和IN2相连,通过P2.5引脚和P2.6引脚下发电机运动的控制命令。L298N的OU1和OUT2输出控制Motor1进行运动。D7~D10四个1N4148的保护二极管,防止电机断电后产生的感应电动势损坏电机。
2.3蓝牙通信电路设计
蓝牙通信电路由HC06蓝牙模块、MAX3232芯片及其辅助电路组成。MAX3232是电平转换芯片,用于单片机和蓝牙模块之间的电平匹配。单片机的P3.0和P3.1引脚与MAX3232电平转换芯片11和12引脚相连,利用单片机的内置串口接收HC-06发送的控制命令。蓝牙通信电路如图4所示。
3系统软件程序设计
3.1软件主流程设计
系统软件工作后,首先执行初始化程序,初始化程序中完成对单片机IO引脚的分配以及定时器和串口的初始化。初始化完成后程序进入一个while(1)无限循环体。在循环中顺序执行如下操作:
(1)初始化完成后执行按键扫描程序,判断出系统当前的工作状态。若为手动模式,则根据开关窗按键的按下状态,调用电机控制程序,控制电机动作;若为自动模式,则进入步骤(2)。
(2)首先调用通信程序,接收遥控端命令并进行处理,若接收命令为控制命令,则调用电机控制程序,控制电机动作。若为参数设置命令,则对接收参数保存,保存完成后,调用传感器检测程序,采集当前环境参数,并根据采集结果判断是否满足开关窗条件。若不满足则返回到步骤(1)。若满足开关窗条件调用电机控制程序,控制电机动作,执行步骤(3)。
(3)判断是否到达电机动作的定时时间到,若未到规定时间则继续执行电机控制程序。若规定时间已到,则控制蜂鸣器发出报警提示音后,返回步骤(1)。软件工作流程如图5所示。
3.2通信程序设计
在通信过程中,蓝牙遥控端发送下发控制命令,可以对环境参数调节点和窗帘的动作进行控制。下发的控制命令包括设置温湿度和光照强度的开关点值、开窗帘命令和关窗帘命令[2]。下面将对通信双方的通信协议进行介绍。
蓝牙遥控端和系统控制端的数据收发采用十六进制,帧开始为AA,命令字符为(01,02),其中01代表下发窗帘动作命令,02代表设置环境调节点值。数据由3个字节组成,在下发窗帘动作命令时,数据第一个字节若为01代表关窗帘命令,若为02代表光窗帘命令,其余两个字节数据默认输出00;在下发环境设置点命令时,1~3字节分别代表温度值、湿度值和光照强度值。CRC校验和用第6位表示。控制端接收环境设置点命令举例如表1所示。
4结论
该智能窗帘控制系统以单片机为主控,现场利用无线和智能传感器实现对窗帘的自动控制、手动控制和远程控制功能。从实际应用效果来看,该系统具有控制灵活、实用性强等优点,能够满足家居生活对窗帘的自动控制要求,具有一定的推广价值和市场应用前景。
参考文献
[1] 李强,田国栋.基于 DS18B20 的室内智能温度控制系统设计[J].电子设计工程,2012,20(3):34-36.
[2] 何康旭,张婧婧.基于单片机的智能窗帘控制系统设计与实现[J].现代计算机(专业版), 2012(24):75-78.
基于STM32智能窗帘系统设计 功能描述 1根据亮度开关窗帘 2
基于STM32智能窗帘系统设计。
这是一个用32单片机做的智能窗帘系统,可以看一下硬件。第一排有四个按键,这四个按键是用来设置系统时间,最后一个按键是用来手动开启或者关闭窗帘。我演示一下,这是开启,再按一下就是关闭。
这个是32最小系统,这边是蓝牙模块,这个是时钟模块。蓝牙模块也可以通过手机开启关闭窗帘。如果第一次连接需要输入一个配对密码是1234。进来之后可以看到右边显示已经连接,发送一个开,窗帘会打开。如果发送关,窗帘会关闭。这是蓝牙连接,这是蓝牙控制窗帘,同时Wifi也可以控制窗帘。
点击我的设备后点一下就是开,再点一下就是关。同时还有一个早上5点半开,晚上6点关。我演示一下,早上5点半可以点设置时间,再切换到5点半,把时间降低,5点30分,点击返回。这个系统时间就是5:30,刚跳到了31,门也已经打开了。
关闭是晚上18点,还是点设置按键,切换到这个时间,加到18,点击返回,窗帘关闭。还有个就是根据亮度开关窗帘,当前是58,用手机电头照一下,这个时间百分比来到了99%,窗帘开启。窗帘关是亮度低的时候窗帘关。
演示完毕,记得点赞关注。
相关问答
为什么要发明 基于单片机的 家居系统的应用?基于单片机的家居系统的应用被发明,主要是因为它们能够满足现代人对家居环境智能化、自动化的需求。单片机作为智能家居系统的核心控制器,具有强大的数据处理...
基于51 单片机的智能 灌溉系统实验目的?基于51单片机的智能灌溉系统的实验目的是通过单片机控制水泵、阀门等设备,实现对植物进行自动化、智能化的灌溉。该系统可以根据土壤湿度、气温、光照等多种...
51 智能 照明工作原理?本系统的设计是基于51系列单片机,由7个硬件模块构成,分别为控制、定时、光控、声控、按键、显示、照明。其中光控、声控模块实现对外界光、声信号的采集与判断...
个忙在座的童鞋 我想了解: 基于单片机 原理的实验室 智能 控制系...[回答]请问你的问题解决了吗?我也是控制舵机,也是这个型号,也是同样的思路——先让它偏转固定角度,也是同样的问题,偏转到一边不动了。深圳新宸公司主要...
基于单片机的 太阳能热水器水位温度显示仪的课程设计基于单片机的太阳能热水器水位温度显示仪的课程设计
英语翻译 单片机 技术作为自动控制技术的核心之一,被广泛应用...[最佳回答]Asasingle-chipmicrocomputerautomaticcontroltechnologyinoneofthecore,arewidelyusedini...
单片机 主要应用于哪些领域? - 潘耶耶- 的回答 - 懂得1.单片在一个系统中只使用一片机,这是目前应用最多的一种方式。主品单片机与传统的机械产品相结合,使传统的机械产品结构简单化、控制智能化,构成了...
单片机 主要应用于哪些领域? - 181****4835 的回答 - 懂得1.单片在一个系统中只使用一片机,这是目前应用最多的一种方式。主品单片机与传统的机械产品相结合,使传统的机械产品结构简单化、控制智能化,构成了...
51 单片机 最小系统能做什么项目?51单片机最小系统是一种基于8051系列单片机的最简单的硬件系统,包括单片机、晶振、电源和最基本的外围电路。它可以用于各种小型项目,如温度测量、光照控制、...
linux win osx的适用性怎么样?linuxwinosx的适用性怎么样?想尝试新系统。这是一个好事情呀,我们一般人在人生的大部分时间,包括学习、工作、娱乐等等接触的都是win系列的系统,除了一些...l...
