51单片机多机通信系统实现方法
单片机构成的多机通信系统中常采用总线型主从式结构。在多个单片机组成的系统中,只允许存在一个主机,其他的就是从机,从机要服从主机的控制,这就是总线型主从式结构。
当51单片机进行多机通信时,串口要工作在方式2和方式3。假设当前多机通信系统有1个主机和3个从机,从机地址分别是00H、01H、02H。如果距离很近它们直接可以以TTL电平通信,一旦距离较远的时候,常采用RS-485串行标准总线进行数据传输。
为了区分是数据信息还是地址信息,主机用第九位数据TB8作为地址/数据的识别位,地址帧的TB8=1,数据帧的TB8=0。各从机的SM2必须置1。
在主机与某一从机通信前,先将该从机的地址发送给各从机。由于各从机SM2=1,接收到的地址帧RB8=1,所以各从机的接收信息都有效,送入各自的接收缓冲器SBUF,并置RI=1。各从机CPU响应中断后,通过软件判断主机送来的是不是本从机地址,如是本从机地址,就使SM2=0,否则保持SM2=1。
接着主机发送数据帧,因数据帧的第九位数据RB8=0,只有地址相符的从机其SM2=0,才能将8位数据装入接收缓冲区SBUF,其他从机因SM2=1,数据将丢失,从而实现主机与从机的一对一通信。
串口工作方式2、3也可以用于多机通信,此时第九位数据可作为奇偶校验位,但必须使SM2=0。
51单片机多机通信
一、多机通信原理
在多机通信中,主机必须要能对各个从机进行识别,在51系列单片机中可以通过SCON寄存器的SM2位来实现。当串口以方式2或方式3发送数据时,每一帧信息都是11位,第9位是数据可编程位,通过给TB8置1或置0来区别地址帧和数据帧,当该位为1时,发送地址帧;该位为0时,发送数据帧。
在多机通信过程中,主机先发送某一从机的地址,等待从机的应答,所有的从机接收到地址帧后与本机地址进行比较,若相同,则将SM2置0准备接收数据;若不同,则丢弃当前数据,SM2位不变。
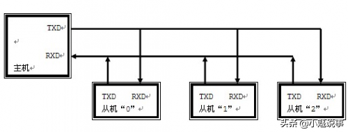
二、多机通信电路图
此处,U1作为主机,U2为从机1,U3为从机2。
三、C语言程序
(1)主机程序
#include<reg51.h>
#include<string.h>
#define _SUCC_ 0x0f//数据传送成功
#define _ERR_ 0xf0//数据传送失败
unsigned charTable[9]={0x31,0x32,0x33,0x34,0x35,0x36,0x37,0x38,0x39};
unsigned char Buff[20]; //数据缓冲区
unsigned char temp=0xff;
sbit KEY1=P1^6;
sbit KEY2=P1^7;
//unsigned char addr;
//延时1ms函数
void delay_1ms(unsigned int t)
{
unsigned int x,y;
for(x=t;x>0;x--)
for(y=110;y>0;y--);
}
//缓冲区初始化
void Buff_init()
{
unsigned chari; //将Table里的数据放到缓冲区里
for(i=0;i<9;i++)
{
Buff[i]= Table[i];
delay_1ms(100);
}
}
//串口初始化函数
void serial_init()
{
TMOD=0x20; //定时器1工作于方式2
TH1=0xfd;
TL1=0xfd; //波特率为9600
PCON=0;
SCON=0xd0; //串口工作于方式3
TR1=1; //开启定时器
TI=0;
RI=0;
}
//发送数据函数
void SEND_data(unsigned char *Buff)
{
unsigned char i;
unsigned char lenth;
unsigned char check;
lenth=strlen(Buff); //计算数据长度
check=lenth;
TI=0; //发送数据长度
TB8=0; //发送数据帧
SBUF=lenth;
while(!TI);
TI=0;
for(i=0;i<lenth;i++) //发送数据
{
check=check^Buff[i];
TB8=0;
SBUF=Buff[i];
while(!TI);
TI=0;
}
TB8=0; //发送校验字节
SBUF=check;
while(!TI);
TI=0;
}
//向指定从机地址发送数据
void ADDR_data(unsigned addr)
{
while(temp!=addr) //主机等待从机返回其地址作为应答信号
{
TI=0; //发送从机地址
TB8=1; //发送地址帧
SBUF=addr;
while(!TI);
TI=0;
RI=0;
while(!RI);
temp=SBUF;
RI=0;
}
temp=_ERR_; //主机等待从机数据接收成功信号
while(temp!=_SUCC_)
{
SEND_data(Buff);
RI=0;
while(!RI);
temp=SBUF;
RI=0;
}
}
void main()
{
Buff_init();
serial_init();
while(1)
{
if(KEY1==0)
{
delay_1ms(5);
if(KEY1==0)
{
while(!KEY1);
ADDR_data(0x01);
}
}
if(KEY2==0)
{
delay_1ms(5);
if(KEY2==0)
{
while(!KEY2);
ADDR_data(0x02);
}
}
}
}
(2)从机1程序
#include<reg51.h>
#include<string.h>
#defineaddr 0x01//从机1的地址
#define _SUCC_ 0x0f//数据传送成功
#define _ERR_ 0xf0//数据传送失败
unsigned char aa=0xff;//主机与从机之间通信标志
unsigned char Buff[20];//数据缓冲区
//串口初始化函数
void serial_init()
{
TMOD=0x20; //定时器1工作于方式2
TH1=0xfd;
TL1=0xfd; //波特率为9600
PCON=0;
SCON=0xd0; //串口工作于方式3
TR1=1; //开启定时器
TI=0;
RI=0;
}
//接收数据函数
unsigned char RECE_data(unsigned char *Buff)
{
unsigned char i,temp;
unsigned char lenth;
unsigned char check;
RI=0; //接收数据长度
while(!RI);
if(RB8==1) //若接收到地址帧,则返回0xfe
return 0xfe;
lenth=SBUF;
RI=0;
check=lenth;
for(i=0;i<lenth;i++) //接收数据
{
while(!RI);
if(RB8==1) //若接收到地址帧,则返回0xfe
return0xfe;
Buff[i]=SBUF;
check=check^(Buff[i]);
RI=0;
}
while(!RI); //接收校验字节
if(RB8==1) //若接收到地址帧,则返回0xfe
return 0xfe;
temp=SBUF;
RI=0;
check=temp^check; //将从主机接收到的校验码与自己计算的校验码比对
if(check!=0) //校验码不一致,表明数据接收错误,向主机发送错误信号,函数返回0xff
{
TI=0;
TB8=0;
SBUF=_ERR_;
while(!TI);
TI=0;
return 0xff;
}
TI=0; //校验码一致,表明数据接收正确,向主机发送成功信号,函数返回0x00
TB8=0;
SBUF=_SUCC_;
while(!TI);
TI=0;
return 0;
}
void main()
{
serial_init();
while(1)
{
SM2=1; //接收地址帧
while(aa!=addr) //从机等待主机请求自己的地址
{
RI=0;
while(!RI);
aa=SBUF;
RI=0;
}
TI=0; //一旦被请求,从机返回自己的地址作为应答,等待接收数据
TB8=0;
SBUF=addr;
while(!TI);
TI=0;
SM2=0; //接收数据帧
aa=0xff; //从机接收数据,并将数据保存到数据缓冲区
while(aa==0xff)
{
aa=RECE_data(Buff);
}
if(aa==0xfe)
continue;
P1=Buff[1]; //查看接收到的数据
}
}
(3)从机2程序
#include<reg51.h>
#include<string.h>
#defineaddr 0x02//从机2的地址
#define _SUCC_ 0x0f//数据传送成功
#define _ERR_ 0xf0//数据传送失败
unsigned char aa=0xff;//主机与从机之间通信标志
unsigned char Buff[20];//数据缓冲区
//串口初始化函数
void serial_init()
{
TMOD=0x20; //定时器1工作于方式2
TH1=0xfd;
TL1=0xfd; //波特率为9600
PCON=0;
SCON=0xd0; //串口工作于方式3
TR1=1; //开启定时器
TI=0;
RI=0;
}
//接收数据函数
unsigned char RECE_data(unsigned char *Buff)
{
unsigned char i,temp;
unsigned char lenth;
unsigned char check;
RI=0; //接收数据长度
while(!RI);
if(RB8==1) //若接收到地址帧,则返回0xfe
return 0xfe;
lenth=SBUF;
RI=0;
check=lenth;
for(i=0;i<lenth;i++) //接收数据
{
while(!RI);
if(RB8==1) //若接收到地址帧,则返回0xfe
return0xfe;
Buff[i]=SBUF;
check=check^(Buff[i]);
RI=0;
}
while(!RI); //接收校验字节
if(RB8==1) //若接收到地址帧,则返回0xfe
return 0xfe;
temp=SBUF;
RI=0;
check=temp^check; //将从主机接收到的校验码与自己计算的校验码比对
if(check!=0) //校验码不一致,表明数据接收错误,向主机发送错误信号,函数返回0xff
{
TI=0;
TB8=0;
SBUF=_ERR_;
while(!TI);
TI=0;
return 0xff;
}
TI=0; //校验码一致,表明数据接收正确,向主机发送成功信号,函数返回0x00
TB8=0;
SBUF=_SUCC_;
while(!TI);
TI=0;
return 0;
}
void main()
{
serial_init();
while(1)
{
SM2=1; //接收地址帧
while(aa!=addr) //从机等待主机请求自己的地址
{
RI=0;
while(!RI);
aa=SBUF;
RI=0;
}
TI=0; //一旦被请求,从机返回自己地址作为应答,等待接收数据
TB8=0;
SBUF=addr;
while(!TI);
TI=0;
SM2=0; //接收数据帧
aa=0xff; //从机接收数据,并将数据保存到数据缓冲区
while(aa==0xff)
{
aa=RECE_data(Buff);
}
if(aa==0xfe)
continue;
P1=Buff[2]; //查看接收到的数据
}
}
相关问答
单片机多机通信 的基本原理?将一机设为主机,其他设为从机,将从机编号,并存起来,通信时,主机若要对所有机器通信,刚发出一个自己设定好的信号,若要对某一特定机器通信,则发出该机器的...
两个 单片机 做一个 系统 , 单片机 之间用什么方式 通信 最好啊!!-ZO...3、如果单片机之间通讯距离远的话,可以采用RS485通讯方式;如果单片机之间通讯距离近的话,两个单片机串口可以直接通讯。4、如果对通讯速度要求不高的话,也可以...
用485总线实现 单片机多机 通讯,软件上肿么编程,可不可以给我...485与你的主从单通信有一个最大的区别就是有一个485地址码,如果您知道了RS232通信,那么485通信就应该不在话下了:比如,一根485线上可以悬挂32个节点,那么,每个...
设计一个 单片机 双 机通信系统 ,并编写通信程序?最常用也是最好用的就是串口了。建立一个通信协议,以此编写上位机软件和单片机的程序,根据这个协议进行通信,采集数据或者控制单片机都可以实现。使用VISA写入...
求 单片机 RS-485 多机 通讯的实现?RS485的多机通信,对于上位机来说,是一拖多,对于下位机来说,就百的多对一的关系,首先,要解决一个多对一的问题,你上位机发送的指令,是给谁的,怎么区分...RS4...
怎么实现两个 单片机 之间的串口 通信 ?两个单片机之间串口通信,如果是用proteus仿真,最简单了,两个单片机的RXD,TXD交叉连接就行了。要是实物最好用RS232连接通信,距离可以达到几十米。再远点距离...
单片机 与 单片机 之间怎么 通信 ?1、单片机的通信有串行通信和并行通信。串行通信分为同步和异步两种。同步通信波特率高,异步要低很多。2、虽然如此,单片机使用最多的还是异步通信。3、距离...
android手机和 单片机 如何实现相互通讯?1.串口对串口(不过一般普通用户不太容易连接到手机的串口)2.蓝牙:单片机+蓝牙模块-》手机蓝牙模块-》手机上应用程序3.红外:单片机+红外模块-》手机红外模块...
单片机 与手机如何实现远距离 通信 ?单片机与手机实现远距离通信,有很多种可实施的方案。例举其中两个方案进行讲解:一:2G/4G移动通信方案器件选型1,单片机选用Cortex-M3内核,国产兆易创新...单...
手机是怎样通过wifi模块和 单片机通信 的呢?手机通过Wifi模块和单片机通信的方式有直接连接通信、组成局域网、通过云服务器中转三种单片机一般是通过UART接口与Wifi模块连接,单片机可以给Wifi模块发送AT...
